montage d'un intercooler air eau sur un brutt
- le zoy
- La meilleure defense c'est l'attaque

- Messages : 390
- Enregistré le : 12 déc. 2011 13:11
Re: montage d'un intercooler air eau sur un brutt
Salut
je pense aussi que ce ne doit pas être monté sur le circuit de refroidissement moteur mais sur un parallèle.
Pour la température de l'air d'admission, elle est fortement augmentée par la chaleur du turbo qui lui peut atteindre, je crois 1000° coté échappement.
Petit explicatif de chez VALEO
L’INTERCOOLER abaisse la température de ces gaz d’admission de 130° à 60°, supprime les effets négatifs du turbo et augmente encore la puissance (+20%).
L'air d'admission des moteurs suralimentés est conventionnellement refroidi par un échangeur air/air. Le système proposé par VALEO est un échangeur du type air/eau. L'air d'admission est ici refroidi par un circuit d'eau froide. Le système de suralimentation dispose ainsi d'un refroidissement plus important et d'un circuit d'air raccourci, améliorant le temps de réponse du moteur lors d'une accélération. L'eau est ensuite refroidie par un radiateur de petit volume à l'avant du véhicule, et le débit assuré par une pompe électrique.
je pense aussi que ce ne doit pas être monté sur le circuit de refroidissement moteur mais sur un parallèle.
Pour la température de l'air d'admission, elle est fortement augmentée par la chaleur du turbo qui lui peut atteindre, je crois 1000° coté échappement.
Petit explicatif de chez VALEO
L’INTERCOOLER abaisse la température de ces gaz d’admission de 130° à 60°, supprime les effets négatifs du turbo et augmente encore la puissance (+20%).
L'air d'admission des moteurs suralimentés est conventionnellement refroidi par un échangeur air/air. Le système proposé par VALEO est un échangeur du type air/eau. L'air d'admission est ici refroidi par un circuit d'eau froide. Le système de suralimentation dispose ainsi d'un refroidissement plus important et d'un circuit d'air raccourci, améliorant le temps de réponse du moteur lors d'une accélération. L'eau est ensuite refroidie par un radiateur de petit volume à l'avant du véhicule, et le débit assuré par une pompe électrique.
" Voir un monde dans un grain de sable et un paradis dans une fleur sauvage.
Tenir l'infini dans la paume de sa main et l'éternité en une heure."
Tenir l'infini dans la paume de sa main et l'éternité en une heure."
- claude1962
- Je ratisse ...

- Messages : 1402
- Enregistré le : 18 juin 2008 12:48
Re: montage d'un intercooler air eau sur un brutt
montage d'un mano de précision pour la pression turbo et surprise il souffle a 1 bars, c'est plus que d'origine réglé a 0.8 il me semble, donc l'ancien proprio a augmenter la pression ou l'interco air eau freine moins les gaz? je pense réduire a 0.9. a suivre.
A+Claude.
A+Claude.
- nh3
- Dans ma demeure.

- Messages : 1130
- Enregistré le : 18 juil. 2010 20:01
- Prénom(s) : Raphaël
- Site Perso ou Pro : https://www.swisslithiumbatteries.com/
Re: montage d'un intercooler air eau sur un brutt
[quote="le zoy"]Salut
je pense aussi que ce ne doit pas être monté sur le circuit de refroidissement moteur mais sur un parallèle.
Pour la température de l'air d'admission, elle est fortement augmentée par la chaleur du turbo qui lui peut atteindre, je crois 1000° coté échappement.
Petit explicatif de chez VALEO
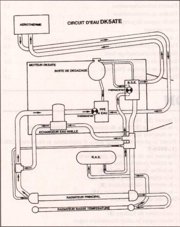
Pour ceux qui doutes qu'il n'y ai qu'un seul circuit de refrodissement !
je pense aussi que ce ne doit pas être monté sur le circuit de refroidissement moteur mais sur un parallèle.
Pour la température de l'air d'admission, elle est fortement augmentée par la chaleur du turbo qui lui peut atteindre, je crois 1000° coté échappement.
Petit explicatif de chez VALEO
Pour ceux qui doutes qu'il n'y ai qu'un seul circuit de refrodissement !
- claude1962
- Je ratisse ...

- Messages : 1402
- Enregistré le : 18 juin 2008 12:48
Re: montage d'un intercooler air eau sur un brutt
bonjour a tous
début des réglages sur la lda.
essai1 enlevé l'entretoise de 8mm et remis une de 1.5. rien de flagrant sauf la pression turbo qui grimpe a 1,1 bar en pleine charge.
essai 2. 1 tour sur la roue cranté, mieux mais toujours une pression a 1,1
essai 3. dévissé de 1 tour la tige du turbo. bien mieux 10km/h gagner sur une petite ligne droite a coté de chez moi et pression a 1bar.
essai 4.1/2 tour au turbo et 1/2 tour a la roue. pas mieux mais la pression est redescendu au dessous de 1 bar.
essai 5. 1/2 tour au turbo et 1/4 a la came de lda. le turbo se déclenche beaucoup plus tôt mais la pression remonte a 1,1
essai 6. moins 1 tour au turbo, ras
essai 7 + 1/2 tour a la roue, meilleur reprises a partir de 1800 t 10 km/h de gagné en accéllération sur deux parcours différents (depuis le début). reste a voir sur une cote teste, je ferai des essai cet après midi, mais est ce normal que la pression turbo grimpe après les réglages de lda? a vitesse stabilisé il souffle a 0.8 bars
début des réglages sur la lda.
essai1 enlevé l'entretoise de 8mm et remis une de 1.5. rien de flagrant sauf la pression turbo qui grimpe a 1,1 bar en pleine charge.
essai 2. 1 tour sur la roue cranté, mieux mais toujours une pression a 1,1
essai 3. dévissé de 1 tour la tige du turbo. bien mieux 10km/h gagner sur une petite ligne droite a coté de chez moi et pression a 1bar.
essai 4.1/2 tour au turbo et 1/2 tour a la roue. pas mieux mais la pression est redescendu au dessous de 1 bar.
essai 5. 1/2 tour au turbo et 1/4 a la came de lda. le turbo se déclenche beaucoup plus tôt mais la pression remonte a 1,1
essai 6. moins 1 tour au turbo, ras
essai 7 + 1/2 tour a la roue, meilleur reprises a partir de 1800 t 10 km/h de gagné en accéllération sur deux parcours différents (depuis le début). reste a voir sur une cote teste, je ferai des essai cet après midi, mais est ce normal que la pression turbo grimpe après les réglages de lda? a vitesse stabilisé il souffle a 0.8 bars
-
Le Camioneur
- Je ne veux voir qu'une seule tête.

- Messages : 2415
- Enregistré le : 11 janv. 2011 22:13
Re: montage d'un intercooler air eau sur un brutt
Salut Claude.
Je vois qu'on est dans les réglages fins.... mais que tu commences à sentir la différence!!!
Il y a une certaine logique derrière tout ça, que tu dois comprendre pour arriver à ton but (c'est pas simple c'est vrai vu le nombre de paramètre, on s'égare vite).
Le couple air (du turbo) et quantité de GO (lda) va donner ton résultat.
Tu l'as vu toi même, augmenter la pression du turbo (1b) ne change rien s'il n'y pas le go nécessaire...et inversement.
Dans la même logique, un moteur qui crache bien... aura une influence sur le turbo (échap) logique non? D'où les quelques mbar de plus ou moins. Souvent à pleine charge, au moment de changer le rapport, par inertie la pression monte un coup.
Rien de méchant jusqu'à 1.1b. L'important est d'avoir une pression stable en charge max. 0.9 ou 1.
- L'entretoise limite la course du cône. En bas c'est sans charge, en haut c'est pleine charge.
- le ressort contrôle la vitesse à laquelle va descendre le cône en fonction de la pression.
(comme la pression turbo à été augmentée, il ne faudrait pas toucher au ressort, ou le serrer un poil si c'est d'origine. Par contre j'enlèverais complètement la bague. Ainsi le cône descend à la bonne vitesse, mais à une plus grande course.)
Ensuite je repartirais sur ton essais 5. A partir de ce réglage, je corrigerais la pression turbo en jouant sur la soupape de décharge pour stabiliser vers 1b.
enventuellement jouer sur la roue pour améliorer les reprises.
Tout ça avec toujours un oeil sur les fumées, pour qu'elles restes raisonnables (combustion parfaite, pas de fumées....) et un oeil sur la jauge de temp...
Un peu trop de go ça pousse plus, mais fort dégagement de chaleur.....
ouep, ça fait beaucoup d'yeux...

Je vois qu'on est dans les réglages fins.... mais que tu commences à sentir la différence!!!
Il y a une certaine logique derrière tout ça, que tu dois comprendre pour arriver à ton but (c'est pas simple c'est vrai vu le nombre de paramètre, on s'égare vite).
Le couple air (du turbo) et quantité de GO (lda) va donner ton résultat.
Tu l'as vu toi même, augmenter la pression du turbo (1b) ne change rien s'il n'y pas le go nécessaire...et inversement.
Dans la même logique, un moteur qui crache bien... aura une influence sur le turbo (échap) logique non? D'où les quelques mbar de plus ou moins. Souvent à pleine charge, au moment de changer le rapport, par inertie la pression monte un coup.
Rien de méchant jusqu'à 1.1b. L'important est d'avoir une pression stable en charge max. 0.9 ou 1.
- L'entretoise limite la course du cône. En bas c'est sans charge, en haut c'est pleine charge.
- le ressort contrôle la vitesse à laquelle va descendre le cône en fonction de la pression.
(comme la pression turbo à été augmentée, il ne faudrait pas toucher au ressort, ou le serrer un poil si c'est d'origine. Par contre j'enlèverais complètement la bague. Ainsi le cône descend à la bonne vitesse, mais à une plus grande course.)
Ensuite je repartirais sur ton essais 5. A partir de ce réglage, je corrigerais la pression turbo en jouant sur la soupape de décharge pour stabiliser vers 1b.
enventuellement jouer sur la roue pour améliorer les reprises.
Tout ça avec toujours un oeil sur les fumées, pour qu'elles restes raisonnables (combustion parfaite, pas de fumées....) et un oeil sur la jauge de temp...
Un peu trop de go ça pousse plus, mais fort dégagement de chaleur.....
ouep, ça fait beaucoup d'yeux...
...
- claude1962
- Je ratisse ...

- Messages : 1402
- Enregistré le : 18 juin 2008 12:48
Re: montage d'un intercooler air eau sur un brutt
merci Leo.
pour la pression turbo elle était a 1 bars avant de toucher aux réglages, je l'ai donc diminué - 3 tours en tout. pour résumé je suis a 2 tours sur la roue et 1/2 tour sur la came, pression turbo pleine charge 1.05 bars. début de fumée mais très acceptable, déclenchement du turbo beaucoup plus tôt passage des rapports a 2200 t sur le plat en conduite cool, bonne reprise a 1800 t. effectivement la t° grimpe plus vite, par contre en cote la différence est moins flagrante, sur ma cote teste 50 maxi en tombant la troisième, après même chose mais en tombant la 3 plus tard et un deuxième essai en laissant la 4, j'arrive en haut de la cote a 40, avant je n'aurai pas pus laisser la 4. en tt, petit essai sur le terrain du cttl, sur une cote en courte je grimpe en 2, avant il s'essoufflait juste avant d'arrivé en haut, donc il y a un gain incontestable mais pas vraiment mesuré.
A+Claude.
pour la pression turbo elle était a 1 bars avant de toucher aux réglages, je l'ai donc diminué - 3 tours en tout. pour résumé je suis a 2 tours sur la roue et 1/2 tour sur la came, pression turbo pleine charge 1.05 bars. début de fumée mais très acceptable, déclenchement du turbo beaucoup plus tôt passage des rapports a 2200 t sur le plat en conduite cool, bonne reprise a 1800 t. effectivement la t° grimpe plus vite, par contre en cote la différence est moins flagrante, sur ma cote teste 50 maxi en tombant la troisième, après même chose mais en tombant la 3 plus tard et un deuxième essai en laissant la 4, j'arrive en haut de la cote a 40, avant je n'aurai pas pus laisser la 4. en tt, petit essai sur le terrain du cttl, sur une cote en courte je grimpe en 2, avant il s'essoufflait juste avant d'arrivé en haut, donc il y a un gain incontestable mais pas vraiment mesuré.
A+Claude.
-
Le Camioneur
- Je ne veux voir qu'une seule tête.

- Messages : 2415
- Enregistré le : 11 janv. 2011 22:13
Re: montage d'un intercooler air eau sur un brutt
Super!
Au ressenti c'est déjà pas mal.... après les mesures et les chiffres....
Bref, le jeux en valait la chandelle! non?
Au ressenti c'est déjà pas mal.... après les mesures et les chiffres....
Bref, le jeux en valait la chandelle! non?
...
- Pat 25
- Dresseur de TRM

- Messages : 1481
- Enregistré le : 30 mars 2010 11:02
Re: montage d'un intercooler air eau sur un brutt
Je viens de voir ton montage, pour moi le radiateur de scoot est beaucoup trop petit, j'en ai monté un sur mon Toy, le radiateur de réfroidissement de l'échangeur fait 40X60 cm et l'échangeur qui est tout en alu est presque froid et a peine chaud même la semaine dernière en Tunisie aprés une journée de dunes.
Dans mon cas, l'échangeur a fait chuter la préssion de 0,1 bar.
Le montage: http://www.forum4x4.org/threads/84183-i ... er-air-eau
Dans mon cas, l'échangeur a fait chuter la préssion de 0,1 bar.
Le montage: http://www.forum4x4.org/threads/84183-i ... er-air-eau
-----------------------------
Ivéco 3CCartier 55 17
Ivéco 3CCartier 55 17
- claude1962
- Je ratisse ...

- Messages : 1402
- Enregistré le : 18 juin 2008 12:48
Re: montage d'un intercooler air eau sur un brutt
jolie montage, pour le radiateur, par rapport a ceux vendu dans certains kit, il est correct mais par rapport au tien y a pas photos. une petite question, le radiateur devant celui du moteur ne gène pas le refroidissement?
A+ Claude.
A+ Claude.
- Pat 25
- Dresseur de TRM

- Messages : 1481
- Enregistré le : 30 mars 2010 11:02
Re: montage d'un intercooler air eau sur un brutt
Non, pas du tout, et il y a encore celui de clim entre.
http://www.google.fr/url?sa=t&rct=j&q=f ... bRSfGElzsw
J'ai fait mes achat là, pas eu de douanes a payer.
http://www.google.fr/url?sa=t&rct=j&q=f ... bRSfGElzsw
J'ai fait mes achat là, pas eu de douanes a payer.
-----------------------------
Ivéco 3CCartier 55 17
Ivéco 3CCartier 55 17
- Chips
- Bientôt

- Messages : 1682
- Enregistré le : 20 déc. 2009 01:29
Re: montage d'un intercooler air eau sur un brutt
je me tate vraiment à récupérer celui du 525 pour l'installer sur l'indénor... plusieurs choses m'interpellent, ou prends tu la pression de turbo ?? tu as fais un trou ? si tu es encore avec l'alternateur d'origine, tu peux donner les référence de ton compte tours ?
200 cv avec une BT ou un pont éclaté t'as bien plus l'air d'un con que les 150cv qui finissent...
faut r'connaitre, c'est du Bruttal
Membre BMH & Co
faut r'connaitre, c'est du Bruttal
- claude1962
- Je ratisse ...

- Messages : 1402
- Enregistré le : 18 juin 2008 12:48
Re: montage d'un intercooler air eau sur un brutt
pour la pression de turbo j'ai installé un T sur la durite qui va a la LDA, ce n'est pas l'alternateur d'origine, le compte tour est sur la prise w.
A+ Claude.
A+ Claude.
- Chips
- Bientôt

- Messages : 1682
- Enregistré le : 20 déc. 2009 01:29
Re: montage d'un intercooler air eau sur un brutt
okclaude1962 a écrit :pour la pression de turbo j'ai installé un T sur la durite qui va a la LDA
c'est bien ce qui me sembler, pas de W sur les alternateurs de Bruttclaude1962 a écrit :ce n'est pas l'alternateur d'origine, le compte tour est sur la prise w.
A+ Claude.
200 cv avec une BT ou un pont éclaté t'as bien plus l'air d'un con que les 150cv qui finissent...
faut r'connaitre, c'est du Bruttal
Membre BMH & Co
faut r'connaitre, c'est du Bruttal
